Alternator relay switch

Tiny
CANNA8088
  • MEMBER
  • 2008 TOYOTA TUNDRA
  • 4.7L
  • V8
  • 4WD
  • AUTOMATIC
  • 1,000 MILES
When truck is running and I disconnect the battery it dies. New alternator changed nothing. Could it be the relay?
Wednesday, September 2nd, 2020 AT 12:47 PM

1 Reply

Tiny
ASEMASTER6371
  • MECHANIC
  • 52,796 POSTS
Good evening,

Who told you that was a test? Whoever did, they were wrong.

By removing the battery cable while running, the engine should shut off. The alternator requires battery voltage to work.

https://www.2carpros.com/articles/how-to-check-a-car-alternator

Besides, by doing that you could damage other modules.

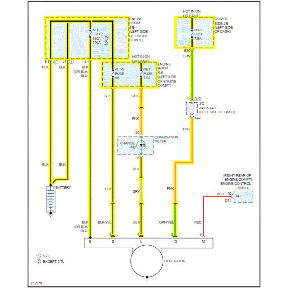
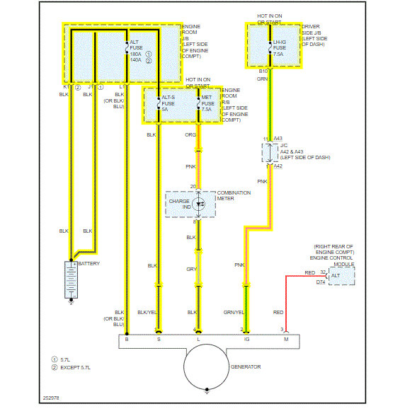
I attached the wiring diagram for you to view.

Why are you testing the alternator? Is there an issue?

Roy

Was this
answer
helpful?
Yes
No
Thursday, September 3rd, 2020 AT 4:02 PM

Please login or register to post a reply.