20-amp alternator fuse blows when turn the key

Tiny
REASON77
  • MEMBER
  • 2000 FORD F-150
  • 6 CYL
  • 200,000 MILES
I removed the yellow output wire on the alternator, and it didn't blow. However, it reads 30v.
1. Why is this happening?
2. How do you fix it?

Also, just replaced the alternator with what looks like the same brand but bigger alternator. It passed the test at AutoZone. Pulled it out of another f15 6 cylinder.
Thursday, March 3rd, 2022 AT 3:03 PM

3 Replies

Tiny
JACOBANDNICKOLAS
  • MECHANIC
  • 110,194 POSTS
Hi,

I'm not sure what the differences are with the replacement alternator, but your vehicle may not be designed to work with it.

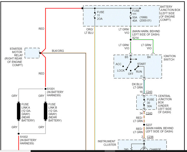
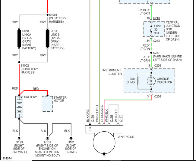
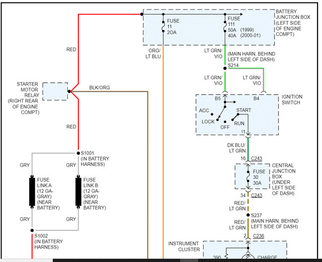
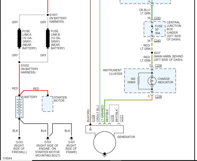
Now, I attached the wiring schematic below of the charging system, and I don't see anywhere there is a yellow wire. Please review the schematic and let me know.

Next, the idea that you see 30v is nearly impossible. Are you certain the setting on the multimeter was set correctly (AC vs DC)?

Take a look at the schematic below and let me know which wire you are referring to.

Also, let me know if you have other questions.

Take care.

Joe

See pics below. Note: I had to cut the schematic in half to make it readable for you. I did overlap them so you can follow from one to the next.
Was this
answer
helpful?
Yes
No
Thursday, March 3rd, 2022 AT 7:41 PM
Tiny
REASON77
  • MEMBER
  • 2 POSTS
Thanks for your reply Joe. The multimeter was set on dc volts. I took an accurate reading of the battery at 13v then turned the key on and took the reading on the wire at 29v and today 24v. I'll try and send pics. It will show the wire I am testing o. Correct me if I'm wrong but the diagram you sent me is for a generator? I have a 2000 f150 6cylndr 4.2liter.
Thanks
Was this
answer
helpful?
Yes
No
Friday, March 4th, 2022 AT 3:06 PM
Tiny
JACOBANDNICKOLAS
  • MECHANIC
  • 110,194 POSTS
Hi,

For some reason, they still identify them as a generator in the manual. I have no idea why. LOL

Do the wire colors look correct in the schematic I provided? As far as the fuse, it has to be shorted at some point when you turn the key on. Have you inspected the wiring?

Do me a favor. Remove the fuse from the box. Check the pins in the box for continuity to ground so we can see if that is the issue.

Let me know.

Joe
Was this
answer
helpful?
Yes
No
Friday, March 4th, 2022 AT 4:43 PM

Please login or register to post a reply.