Air and heat only blowing out of defrost vents?

Tiny
SAM MUSSELMAN
  • MEMBER
  • 2004 FORD F-450
  • 6.8L
  • V10
  • 4WD
  • AUTOMATIC
  • 194,424 MILES
My A/C and heat only work out of the defrost vents on low or high speed but nothing out of the floor or front fascia vents. Could this be the mode door actuator not working? Where is the mode door actuator located? Is there a fuse or relay, and/or a way to reset it?
Tuesday, October 11th, 2022 AT 8:39 PM

10 Replies

Tiny
KEN L
  • MASTER CERTIFIED MECHANIC
  • 55,488 POSTS
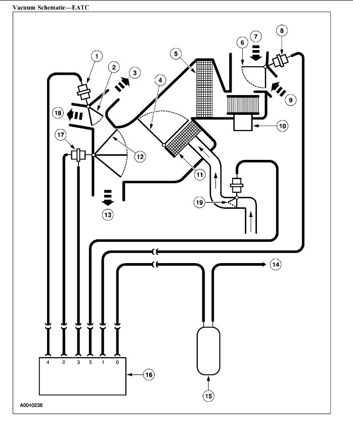
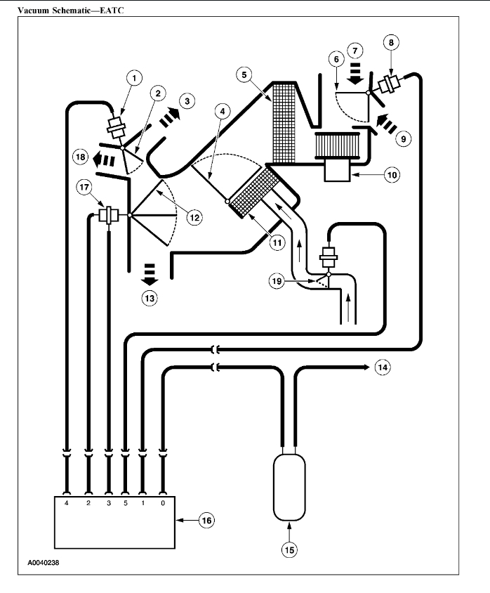
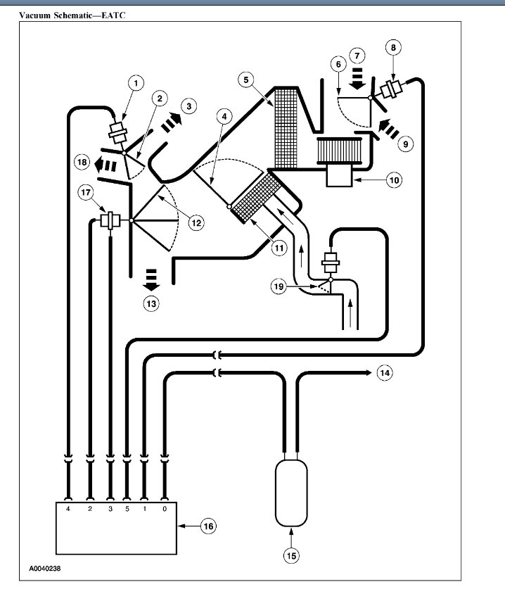
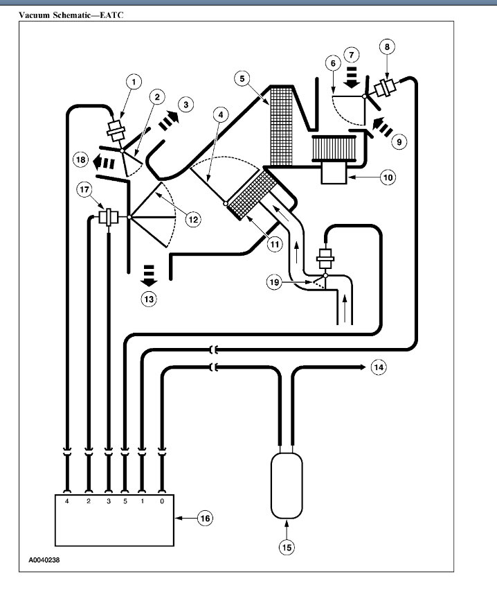
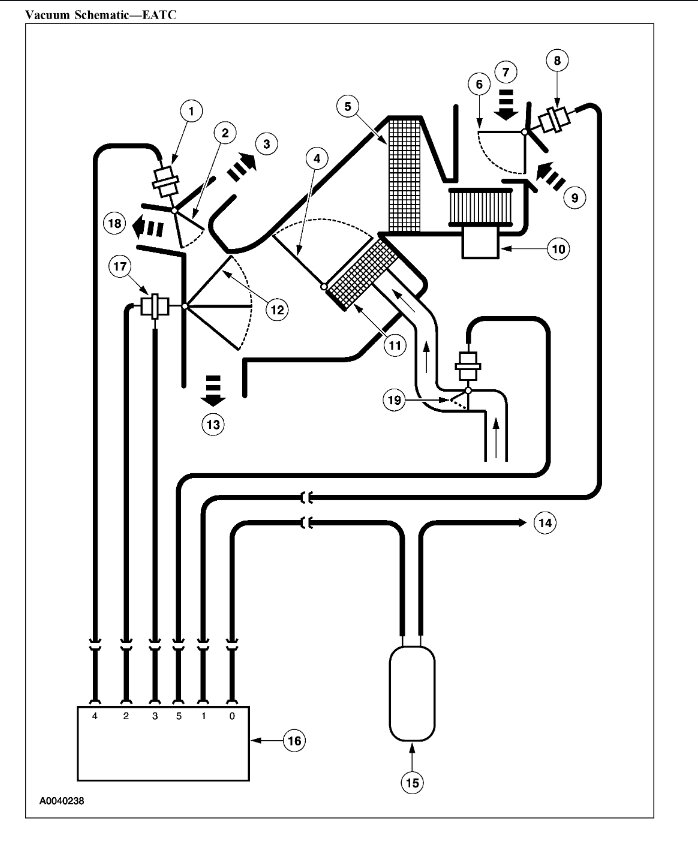
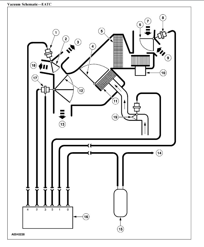
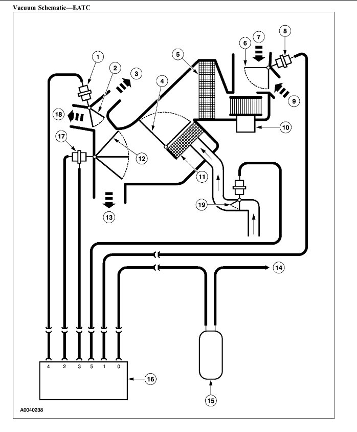
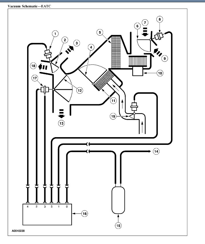
Yep, this would be a mode actuator problem, so this particular actuator is run by vacuum, so you probably have a broken vacuum supply line going to the climate controller.

Here is a guide to help you see how to fix it:

https://www.2carpros.com/articles/air-vents-stay-in-the-defrost-position

Check out the images (below). Let us know what happens and please upload pictures or videos of the problem.
Was this
answer
helpful?
Yes
No
+1
Wednesday, October 12th, 2022 AT 12:49 PM
Tiny
SAM MUSSELMAN
  • MEMBER
  • 36 POSTS
I pulled the glove box out and noticed black and white lines disconnected and just lying there. Is this the reason I’m only getting air and heat out of the defrost vents and if so, where do these lines connect to? I’ve attached a picture.
Was this
answer
helpful?
Yes
No
Friday, October 14th, 2022 AT 7:30 AM
Tiny
SAM MUSSELMAN
  • MEMBER
  • 36 POSTS
  • 2004 FORD F-450
  • 6.8L
  • V10
  • 4WD
  • AUTOMATIC
  • 194,415 MILES
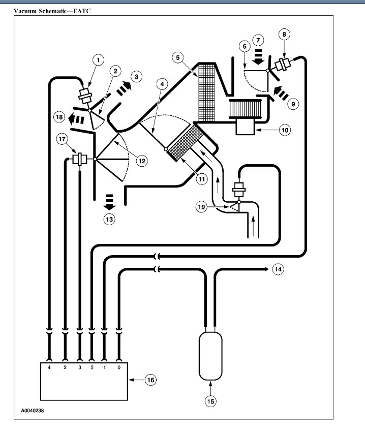
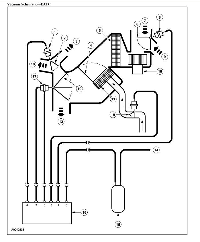
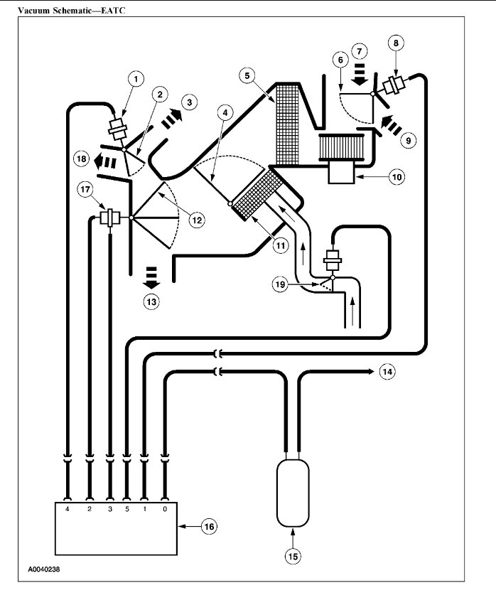
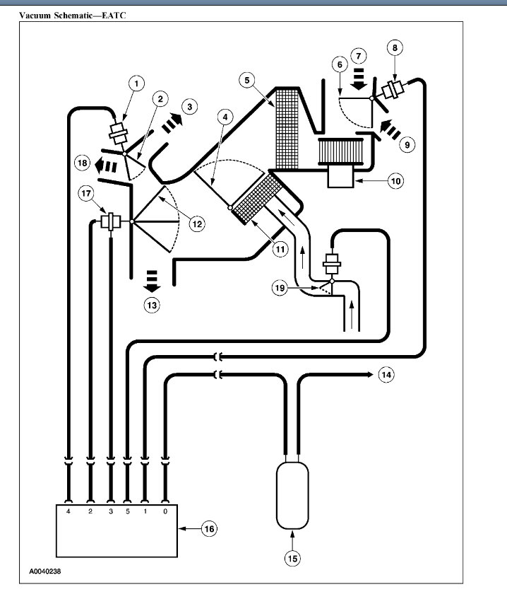
Need help knowing where the gray vacuum hose goes. I have air coming out all of the vents now so the mode actuator is hooked up, but my AC is not getting cold. Air before mode actuator was hooked up was cold or partially cold, intermittent. Now it’s warm so since the gray comes from the heater control valve, where does it hook up in the cab and does it shut off the heat so A/C can come on?
Was this
answer
helpful?
Yes
No
Saturday, October 15th, 2022 AT 11:57 AM (Merged)
Tiny
KEN L
  • MASTER CERTIFIED MECHANIC
  • 55,488 POSTS
That gray vacuum line feeds the HVAC system here is a vacuum hose routing diagrams so you can reconnect it. Check out the images (Below). Let us know what happens and please upload pictures or videos of the problem.
Was this
answer
helpful?
Yes
No
+1
Saturday, October 15th, 2022 AT 11:57 AM (Merged)
Tiny
SAM MUSSELMAN
  • MEMBER
  • 36 POSTS
Does it hook up to the climate control panel as shown in picture? You can see there are 6 nipples on the panel but only a mold that was put on by the previous owner or it was factory not sure. Let me know if it goes into the climate control panel
Was this
answer
helpful?
Yes
No
Saturday, October 15th, 2022 AT 11:57 AM (Merged)
Tiny
KEN L
  • MASTER CERTIFIED MECHANIC
  • 55,488 POSTS
It does show 6 lines going to the system, with the engine running see if you have vacuum to any of the lines going to the climate control.
Was this
answer
helpful?
Yes
No
Saturday, October 15th, 2022 AT 12:00 PM
Tiny
SAM MUSSELMAN
  • MEMBER
  • 36 POSTS
All of the functions are working properly as far as fascia, defrost, and floor so the hoses that are assigned vacuum are getting it. I’m thinking the gray hose doesn’t go to the climate controls like the other ones do because of the factory plug in the picture I sent only accommodating 5 vacuum lines. Is it possible that the gray vacuum line tees off from the white vacuum line or the black since they are so close to each other? The black line is the main vacuum line and the white, according to the diagram you sent is an air inlet line. That being said, since the gray line, also being a vacuum line according to the chart you sent, shuts off the heater control valve so the air conditioning can work, would it make sense to say that the gray line should tee off from the white line? Sorry for the back and forth, Ford so far hasn’t been very accommodating to help fix this since I haven’t taken it to a shop.
Was this
answer
helpful?
Yes
No
Sunday, October 16th, 2022 AT 4:33 PM
Tiny
KEN L
  • MASTER CERTIFIED MECHANIC
  • 55,488 POSTS
Yes, the heater core does show a control valve does your truck have one? You can see it under the hood on the heater hose.
Was this
answer
helpful?
Yes
No
+1
Monday, October 17th, 2022 AT 11:32 AM
Tiny
SAM MUSSELMAN
  • MEMBER
  • 36 POSTS
Yes, so does the gray vacuum hose tee off of the white one that connected to the fresh air (defrost actuator)? That is where the gray hose is closest to.
Was this
answer
helpful?
Yes
No
Monday, October 17th, 2022 AT 2:11 PM
Tiny
KEN L
  • MASTER CERTIFIED MECHANIC
  • 55,488 POSTS
Could be, I would try it to see what happens.
Was this
answer
helpful?
Yes
No
Tuesday, October 18th, 2022 AT 10:32 AM

Please login or register to post a reply.