ABS light is not showing up on the dashboard?

Tiny
666BEEZY
  • MEMBER
  • 2005 DODGE RAM
  • 220,000 MILES
Help! I do not know why my ABS light is not popping up on the dashboard. What should I try first? I was thinking the fuse but I’m not sure if the ABS has a fuse or not.
Tuesday, November 26th, 2024 AT 1:57 PM

1 Reply

Tiny
CARADIODOC
  • MECHANIC
  • 34,449 POSTS
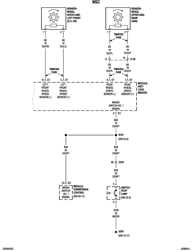
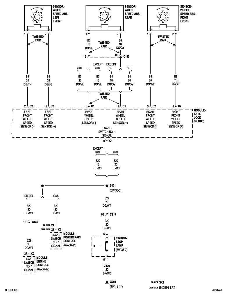
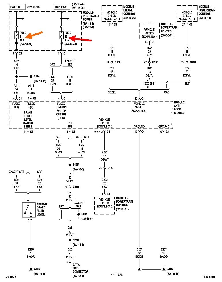
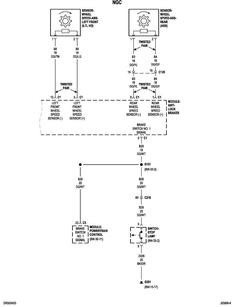
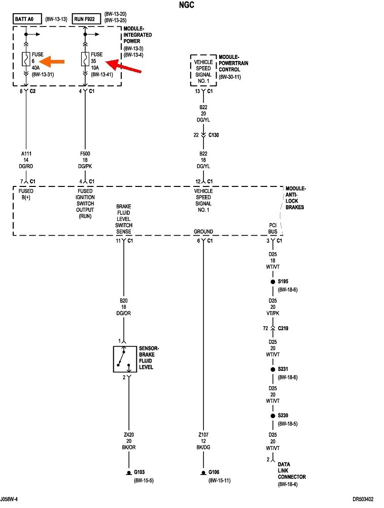
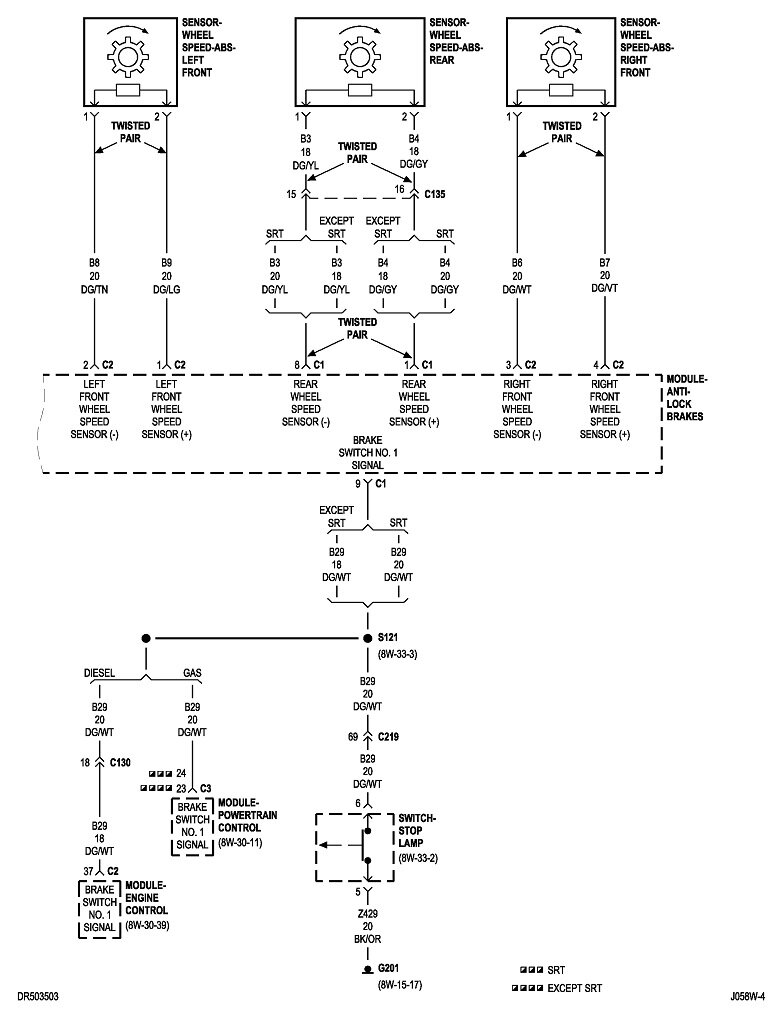
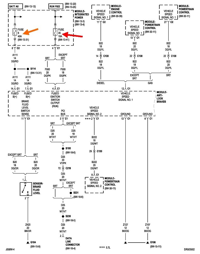
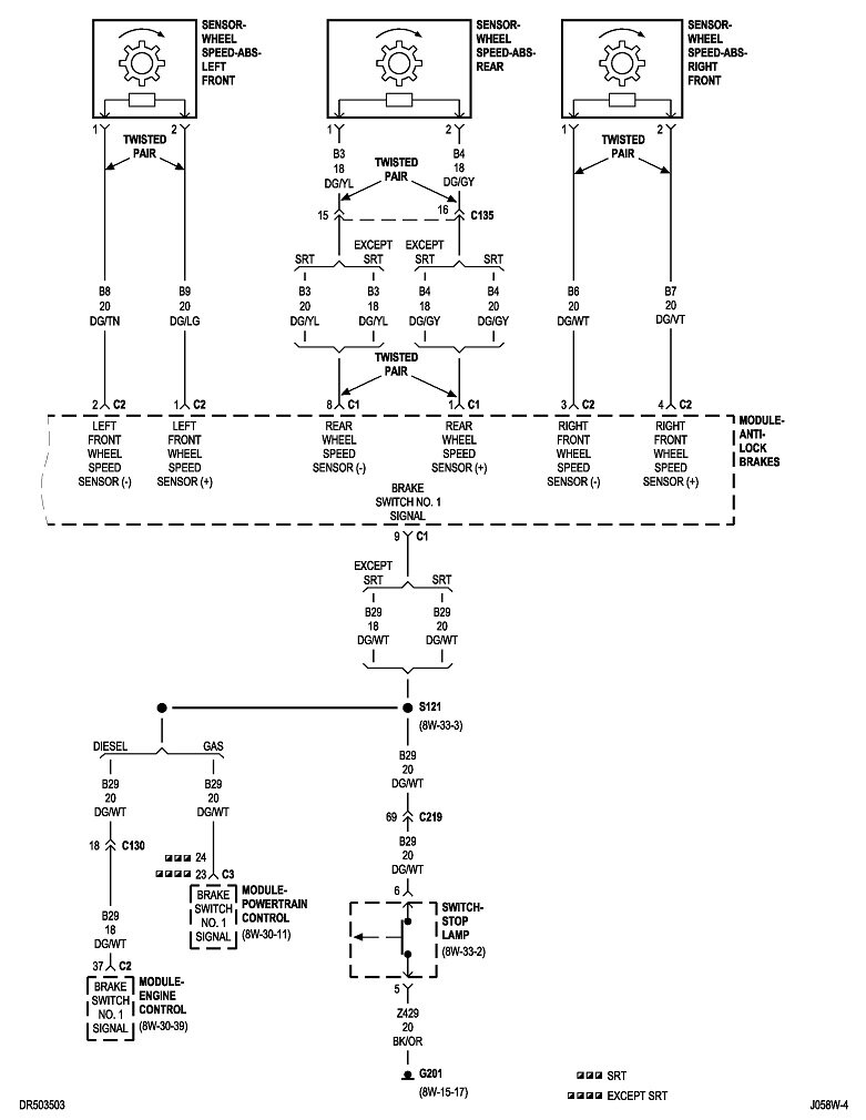
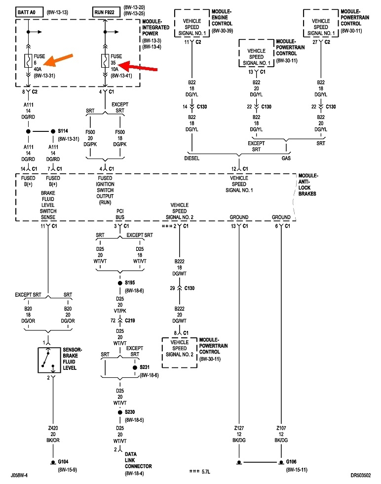
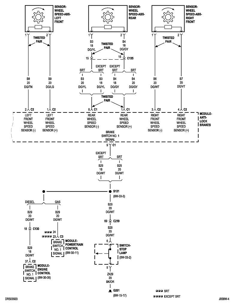
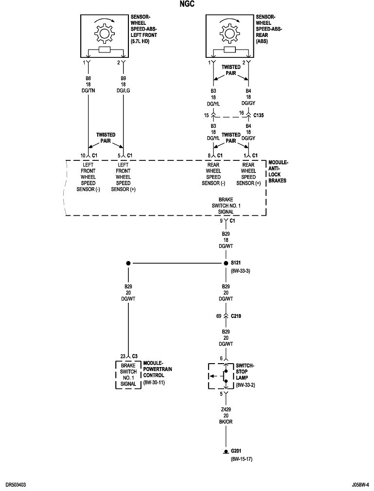
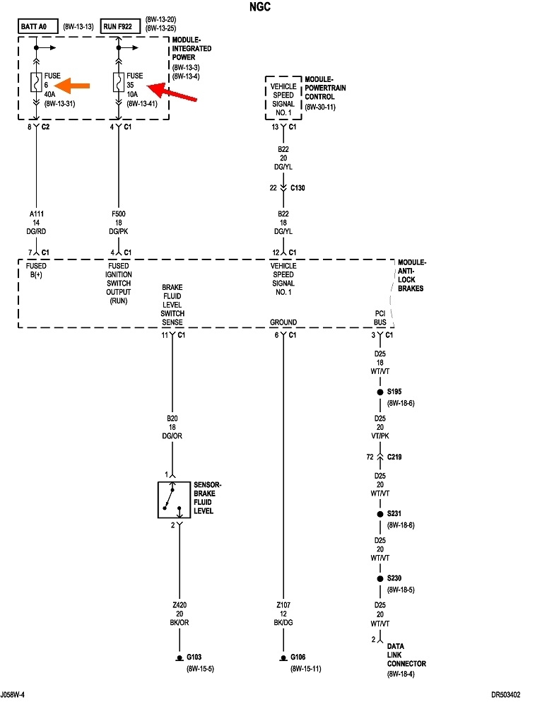
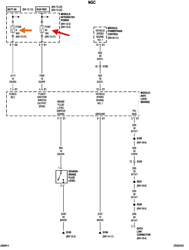
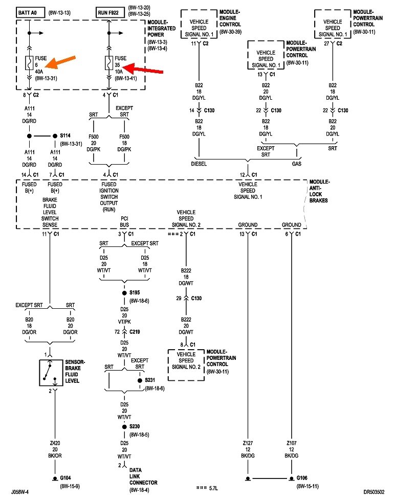
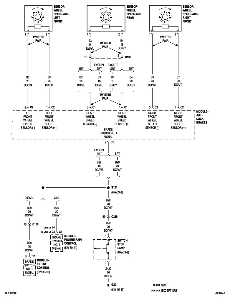
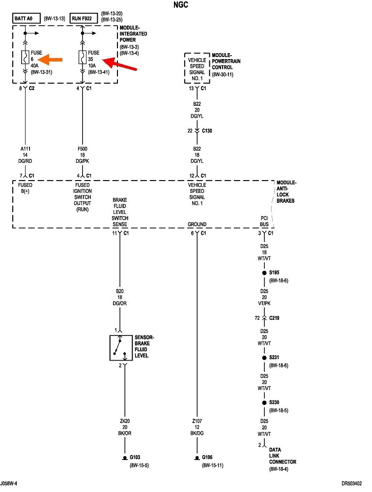
Being safety systems, Air Bag and Anti-lock Brake Computers will always have two fuses. One powers the circuitry for the computer to turn on the warning light when the other one is blown. By coincidence, the fuses are the same for both systems, but there are two completely different anti-lock brake systems that were used. One operates on all four brakes, and one is just for the rear wheels. For now, knowing which one you have is not important because I'm going to post both diagrams, but if we have to go deeper into diagnostics, I'll need to know which system you have. I'll also need to know which model and engine size you have.

One thing to look for is the presence of a "dump" valve. Rear-wheel-anti-lock systems, (RWAL), have a valve assembly about the size of a potato along the frame rail, very close to under the driver's feet. There's no speed sensors or wires connected to the front brakes. If you can see the outline of the lettering on the dash, you may see "RWAL".

Four-wheel anti-lock systems will use a larger hydraulic controller under the hood, and wheel speed sensors and wires on both front brakes. To find the controller, follow the two steel lines from the master cylinder to that assembly.

You are correct that the warning light should turn on for six seconds when the ignition switch is turned on. That's for the bulb check. While I'm busy with the diagrams, you might try driving the truck on a dirt road to see if you can make the brakes lock up. If you have the RWAL system and it's working, the brake pedal will drop a little during the braking cycle, but there will be no skid marks. With the four-wheel system, you're likely to hear a buzzing noise and feel the vibration in the brake pedal if the system is working and it activates. Depending on the system, the brake pedal might push back a little.

If your system is working, it's a pretty good bet it's just the light bulb that's burned out.

The first two diagrams are for the four-wheel system. The next two are for the RWAL system. The Integrated Power Module, (IPM), is the under-hood fuse box. It's next to the battery behind the left headlight, also commonly referred to as the "Power Distribution Center (PDC).
Was this
answer
helpful?
Yes
No
Tuesday, November 26th, 2024 AT 3:32 PM

Please login or register to post a reply.