Air ride suspension compressor does not turn on when hooking up a trailer

Tiny
RICK10396
  • MEMBER
  • 2003 GMC YUKON
  • 6.0L
  • V8
  • 4WD
  • AUTOMATIC
  • 200,120 MILES
I have the SUV listed above (Denali) with air ride suspension. When I hook a trailer to it the air compressor does not come on and I do not have a service message on my dash for air ride. I have checked some connectors but that is all so far. I am not sure where any of the solenoids are or any of the leveling sensors. What can I check and does anybody have any diagrams and know where the sensors and solenoids are located? Also, a fuse diagram so I can check the fuses. Thank you.
Wednesday, June 6th, 2018 AT 12:19 AM

3 Replies

Tiny
ASEMASTER6371
  • MECHANIC
  • 52,796 POSTS
Good morning.

The first thing that comes to mind is the tongue weight on the hitch. Do you know the tongue weight? If it is too much, the shocks may not be able to overcome the weight and adjust suspension height.

Roy

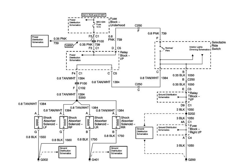
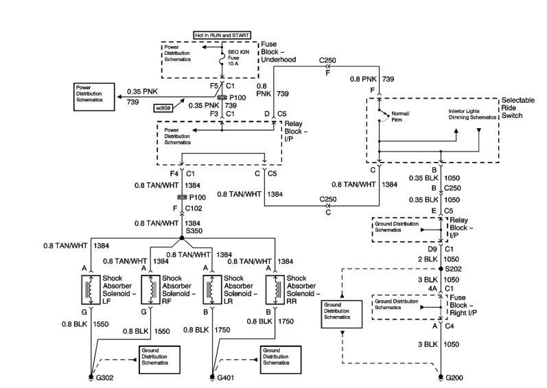
The selectable ride (SR) suspension system allows the driver to choose between two distinct damping levels, firm and normal.

The SR dampers are gas charged units which provide damping by forcing hydraulic fluid through internal orifices within each shock in order to resist suspension movement. Each shock contains an internal solenoid actuator that the SR switch controls. This solenoid actuator controls the size of the orifice that the hydraulic fluid is forced through, thus altering the ride characteristics of the vehicle.

Voltage is supplied to the switch via the ignition 1 voltage circuit from the SEO IGN fuse. When the system is on, the voltage is supplied to terminal A of each shock providing firmer damping. Ground is supplied to terminal B of each shock.

DIAGNOSTIC STARTING POINT - SELECTABLE RIDE

Begin the system diagnosis by reviewing the Selectable Ride Description and Operation. Reviewing the Selectable Ride Description information will help you determine the correct symptom diagnostic procedure when a malfunction exists. Reviewing the Selectable Ride Description information will also help you determine if the condition described by the customer is normal operation. Refer to Symptoms - Selectable Ride in order to identify the correct procedure for diagnosing the system and where the procedure is located. See: Suspension Control ( Automatic - Electronic ) > Symptom Related Diagnostic Procedures > A Symptoms - Selectable Ride
Was this
answer
helpful?
Yes
No
-1
Wednesday, June 6th, 2018 AT 5:46 AM
Tiny
RICK10396
  • MEMBER
  • 2 POSTS
I am not sure about the tongue weight, but I would guess around two hundred pounds empty. Even when hooking the trailer to the vehicle while its empty it will squat in the back more than it should.
Was this
answer
helpful?
Yes
No
+1
Wednesday, June 6th, 2018 AT 10:42 AM
Tiny
ASEMASTER6371
  • MECHANIC
  • 52,796 POSTS
If someone sits in the rear does the suspension adjust to the correct height?

The shocks themselves may be the issue being unable to hold the pressure needed to raise the truck.

Roy
Was this
answer
helpful?
Yes
No
Wednesday, June 6th, 2018 AT 12:28 PM

Please login or register to post a reply.