Air filter/warning lights

Tiny
MARTYMCGANON
  • MEMBER
  • 2002 VOLVO V70
  • 5 CYL
  • AWD
  • AUTOMATIC
  • 120,000 MILES
Since changing the cabin air filter on our 2002 Volvo V70, all the warning lights are coming on intermittently, including brake failure, air bags, check engine. Is there a connection. The car was just recently tuned up and inspected, passing with flying colors.
Sunday, May 1st, 2011 AT 4:04 PM

1 Reply

Tiny
JIS001
  • MECHANIC
  • 3,412 POSTS
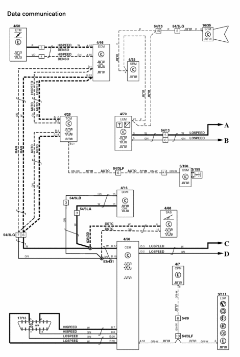
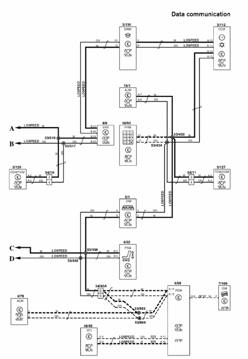
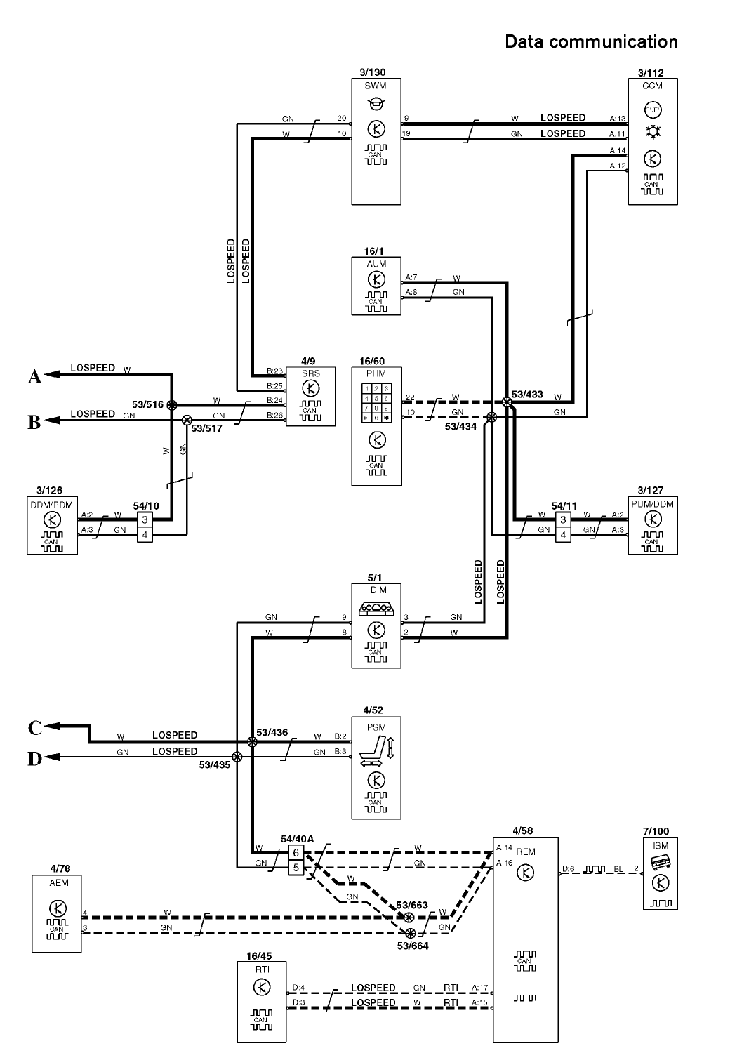
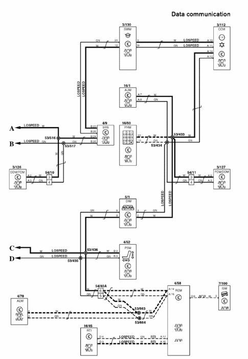
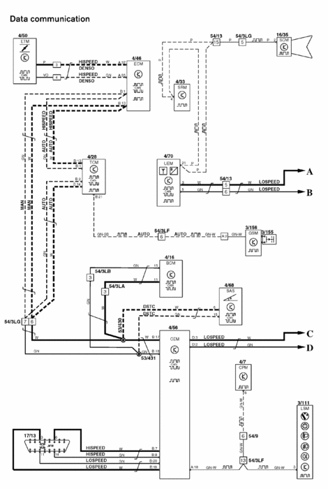
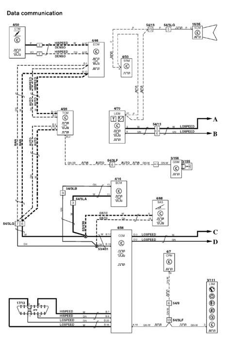
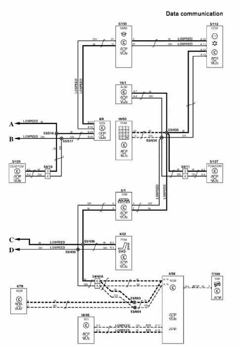
I dont think it is related since there really is no major wiring around the cabin filter door area. Just coincidence it started about the same time. For the brake failure check the brake fluid level. If you are low on fluid, have the brakes inspected. You are most likely running low on the brake linings and will need to replace some brake pads. Now if the fluid level is OK then looks like you could have a controller area network fault. The Central Electronic Module monitors both the high speeds which is your engine, transmission, and brake control modules which is why the check engine light and brake light could be coming on and it also monitors the low speed side which is stuff inside the cabin like the SRS system is one of them and why the light is on. To diagnose it can be pretty tricky since the fault could be a bad wiring, any one of the control modules going out and dragging the rest of the network with it, or the Central Electronic Module itself going out? For this type of fault I would recommend taking it to the dealership or a shop that is familiar with Volvos and has the proper equipement to diagnose network problems. See the network diagram below. As you can see any one of those control modules could possibly go down and take the rest with it? Call your local Volvo dealership and see if they are participating in the Volvo service for life? You will get up to an hour of free diagnostic but I do not believe they will be able to figure it out that quickly but at least it is a starting to point see what fault codes you have and if they are actually communication faults?

I hope this helps you out a little and I am sorry I could not offer much assistance to your car question? If you have any other questions dont hesitate to ask and I will try and asnwer it the best that I can. Good luck to you and please keep us posted.
Was this
answer
helpful?
Yes
No
Sunday, May 1st, 2011 AT 10:01 PM

Please login or register to post a reply.