Codes P0107, P0113, P1107 and P1111?

Tiny
BIGED2021
  • MEMBER
  • 2002 PONTIAC GRAND AM
  • 3.4L
  • V6
  • 2WD
  • AUTOMATIC
  • 259,000 MILES
My car listed above is missing bad when idling and also when I put it in gear it will also miss very bad. The codes that it's showing are:

P0107
P0113
P1107
P1111

Please tell me what I need to do to fix this problem.
Tuesday, February 6th, 2024 AT 1:24 PM

5 Replies

Tiny
AL514
  • MECHANIC
  • 5,568 POSTS
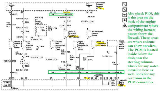
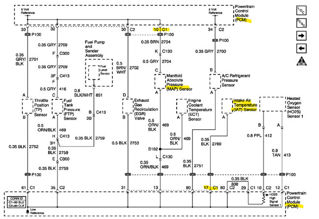
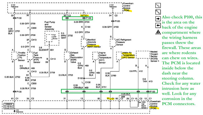
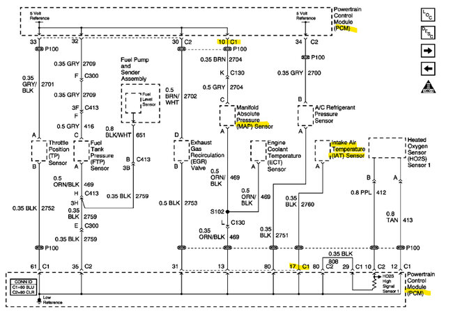
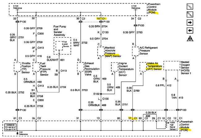
Hello, both of these codes pertain to the MAP sensor and IAT sensor (intake air temperature sensor) and they will most likely share a 5-volt reference. I had to correct my post there. I'll put up the wiring diagrams for these 2 sensors to check the reference voltage.
Was this
answer
helpful?
Yes
No
Wednesday, February 7th, 2024 AT 10:05 AM
Tiny
AL514
  • MECHANIC
  • 5,568 POSTS
Can you pull up live engine data on your scan tool and see what the MAP sensor and Intake Air Temperature sensor voltages are at idle. And if possible, I would graph both of these data PIDs to watch for any signal drop out. These 2 sensors have wiring close together at the PCM connector C1 pin 10 is the MAP sensors 5volt Reference, and C1 pin 17 is the IAT sensor Ground.
With the live data on the scan tool, you can monitor these sensor signals much easier than back probing with a multimeter on each.
One thing I would do right away is with the Key On engine Off, unplug the MAP sensor and check each of the 3 wires for 5volts. One wire should have 5volts on it, do the same with the IAT sensor, it needs to unplug to check the 5volt Reference.

The P0113 and P1111 are both for the Intake Air Temp sensor reading -40 degrees for more than 3 seconds, and -40 degrees on a temp sensor is a default temperature reading by the PCM when this sensor's signal is missing.

The P0107 and P1107 are both for the MAP sensors signal reading below 0.1volts for more than 3 seconds. So, these sensors are losing their signals for some reason.

2nd Diagram, the MAP sensors grey wire should be its 5volt Ref, and the IAT sensor Tan wire should be 5volts with the sensor unplugged, Key on engine off.
Was this
answer
helpful?
Yes
No
Wednesday, February 7th, 2024 AT 10:25 AM
Tiny
AL514
  • MECHANIC
  • 5,568 POSTS
2nd diagram, at the firewall in the engine compartment where the wiring harness passes through the firewall to the dash inside, check here for any damaged wires or rodent nests. They like to chew on wires.
Was this
answer
helpful?
Yes
No
Wednesday, February 7th, 2024 AT 10:44 AM
Tiny
BIGED2021
  • MEMBER
  • 22 POSTS
Okay, I checked both the map sensor and the IAT sensor and they both have 5 volts.
Something that I forgot to mention earlier was that it has a strong gas smell. Could it be the fuel pressure regulator?
Was this
answer
helpful?
Yes
No
Wednesday, February 7th, 2024 AT 6:52 PM
Tiny
AL514
  • MECHANIC
  • 5,568 POSTS
It has a smell of gas because the fuel trims are probably rich due to these sensors not reading correctly. The MAP sensor should be around 1.5-2volts at idle. I would check live scan tool data and see what both of these sensors are reading. When sensors are inputting different signals that conflict with other sensors the air/fuel ratio is going to be off because the PCM doesn't know what voltage signals are correct. The MAP sensor signal should be close to 4.5volts at Key On engine Off. And lowered voltage at idle. With the codes you have I think you're going to find some broken wires. Temperature sensors will default the PCM value to -40 degrees when there is no signal from the sensor. Fix the sensor issues first, you're looking for wiring problems here. The PCM is located on the driver's side under the dash near the steering column.
Was this
answer
helpful?
Yes
No
Thursday, February 8th, 2024 AT 9:32 AM

Please login or register to post a reply.