I put a new starter on my 2001 Ford Explorer and.

Tiny
ANONYMOUS
  • MEMBER
  • 2001 FORD EXPLORER
I put a new starter on my 2001 ford explorer and when I tried to put the battery cable back on it shot sparks, what could be the problem?
Thursday, November 22nd, 2012 AT 8:14 PM

5 Replies

Tiny
CJ MEDEVAC
  • MECHANIC
  • 11,005 POSTS
MAYBE YOU DIDN'T DISCONNECT THE BATTERY 1ST?

ARE YOU SURE YOU ARE CONNECTING IT UP CORRECTLY?

AFTER THE SPARKAGE FIREWORKS SHOW---IS SOMETHING ELSE DONE GONE WRONG?

WHY ARE YOU REPLACING THE STARTER. WHAT WAS IT DOING OR NOT DOING?

MAYBE IT'S ANOTHER ISSUE IN THE STARTING SYSTEM. MESSING YOU UP?

REPLY IN GREAT DETAIL. MAYBE WE CAN HELP?

THE MEDIC
Was this
answer
helpful?
Yes
No
-2
Friday, November 23rd, 2012 AT 1:29 AM
Tiny
KIMHULL
  • MEMBER
  • 2 POSTS
The explorer got to were I was having to jump it off to start it. Well then it wouldn't even jump off. The whole time all the inside lights and everything worked so I didn't think it was the battery. Had a mechanic come look at it and he said it was the starter. He took it off and went to have it checked out and it was good.I brought the starter back to put it on.I took the negative cable off the battery and proceeded to put the starter on. There was 3 separate cables that went on the starter, but seeing how I didn't take it off, I didnt know where they went on the starter.I googled it and it said to hook the small cable that went to the ignition up to the small terminal on the starter solenoid.I did that. There are 2 other terminals, one stays hot all the time, and the other is what the battery cable hooks to. Well there was 2 more cables that needed to be hooked up, but further up the cable you could see that the last two cables are joined.I was then told that they go together on the same terminal. So I put them on the terminal that does not stay hot at all times. Now however if there is a certain way they have to go on there im not sure.I do know that They are together on the same terminal.I took both cables off to see if that would work, but it still throws sparks when you try to put the battery cables on
Was this
answer
helpful?
Yes
No
Friday, November 23rd, 2012 AT 1:50 AM
Tiny
CJ MEDEVAC
  • MECHANIC
  • 11,005 POSTS
TELL ME THE SPECIFICS ON YOUR RIG'S NOMENCLATURE. LTD--LX--GT---WHATEVER!--4X4?---ENGINE SIZE

I CAN AID YOU WITH THIS :-)

THE MEDIC
Was this
answer
helpful?
Yes
No
Friday, November 23rd, 2012 AT 1:55 AM
Tiny
KIMHULL
  • MEMBER
  • 2 POSTS
It's a 2001 ford explorer sport, 4.0 liter, 6 cylinder, 2 wheel drive. Is that good, not real sure what your asking for!
Was this
answer
helpful?
Yes
No
Friday, November 23rd, 2012 AT 10:23 AM
Tiny
CJ MEDEVAC
  • MECHANIC
  • 11,005 POSTS
"SPORT AND 4.0" WAS THE NEED ED ANSWERS SO I COULD LOOK STUFF UP

I DID A LITTLE WORK FOR YOU AND ANSWERED QUESTIONS TILL 0200 EST LAST NIGHT / THIS MORN

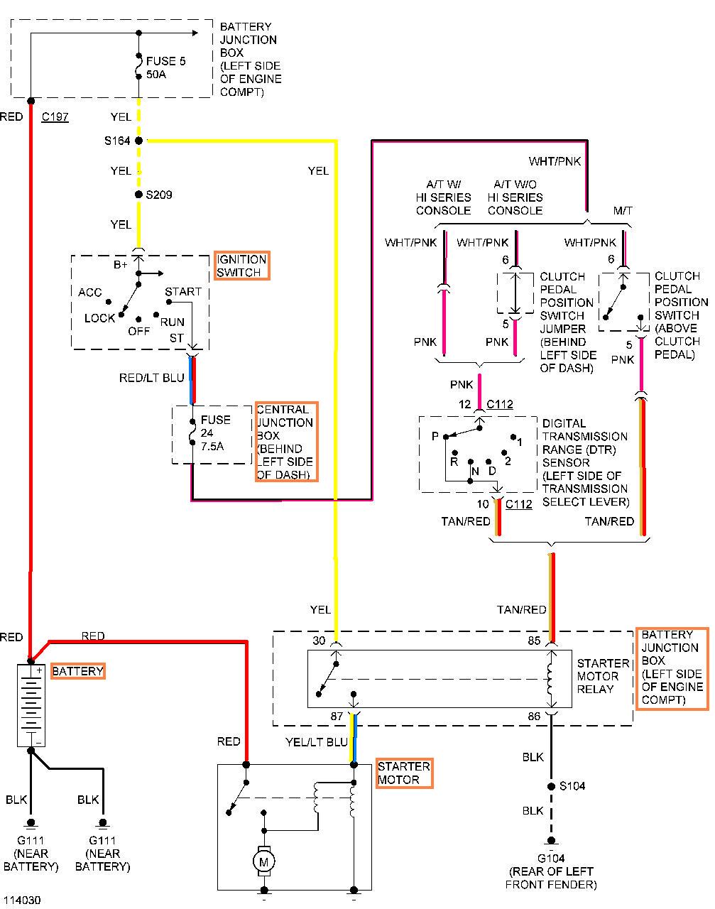
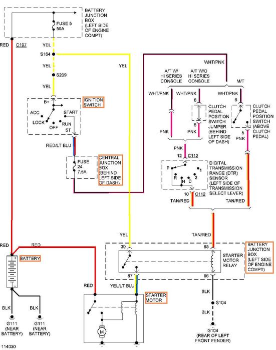
I COLORED THE WIRING DIAGRAM BEST I COULD IN "MICROSOFT PAINT"---A "WHITE WIRE, STILL SHOWS UP A BLACK LINE"---AS YOU COULD NOT SEE IT IF IT WERE COLORED WHITE! (REGARDLESS, THEY ARE STILL LABELED BESIDE THEM)

GOTTA WORK TILL 1800 HRS EASTERN---LET ME KNOW IF THIS HELPS---I'M OUT THE DOOR IN A MINUTE

SEE YA AT SIX OR SO

THE MEDIC
Was this
answer
helpful?
Yes
No
Friday, November 23rd, 2012 AT 3:50 PM

Please login or register to post a reply.