Wednesday, July 18th, 2012 AT 3:53 PM
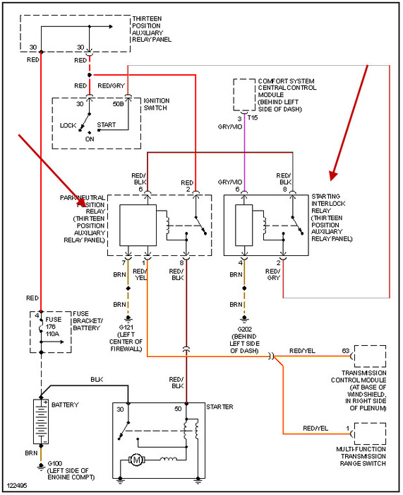
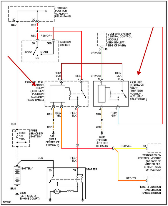
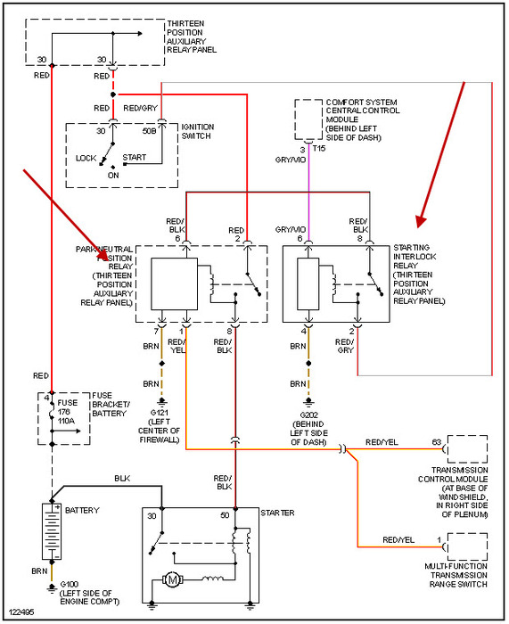
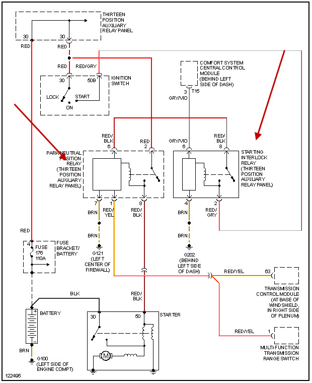
I have a 99 vw jetta 2.0L with engine code aeg. What could the issue be? I turn the ignition on all my lights on dash come on like there suppose to. But when I turn over enough to engage starter it wont turn over. I have power to all the fuses except for ones stated and those have a symbol of a engine with the look of a lightening bolt through the engine. I have power to my starter from the battery as well. Would you know the cause of the problem and where to fix it at. Or should I bring it to my local dealership+



