Hi 97eclipseguy,
Thank you for the donation.
Turbo waste gate solenoid is mounted on top back section of air cleaner.
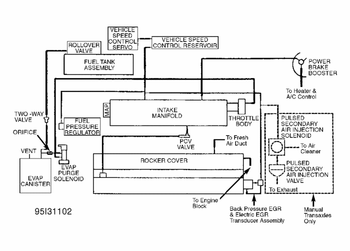
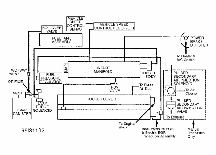
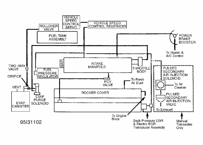
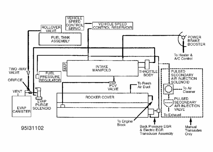
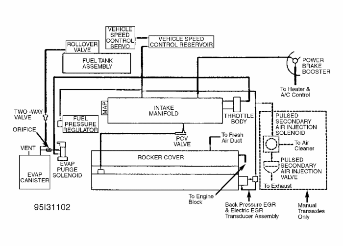
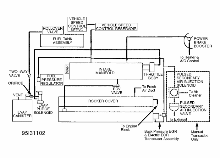
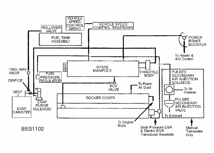
This is the only vacumn diagram I can find in our database and hope it is relevant.

Boost controllers are add-ons for controlling the boost, usually to increase the boost or prolong it so a manual system would only allow you to increase the the boost but not prolong the time of boost before the waste gates opens.
If the controller had already been installed and not been disconnected, hopefuly you need not do anything to it. Without the wiring schematic, or the model, it would not be possible to understand how to go about installing it.
Thursday, April 18th, 2019 AT 1:43 PM
(Merged)