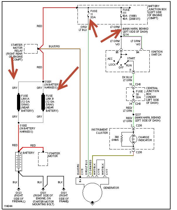
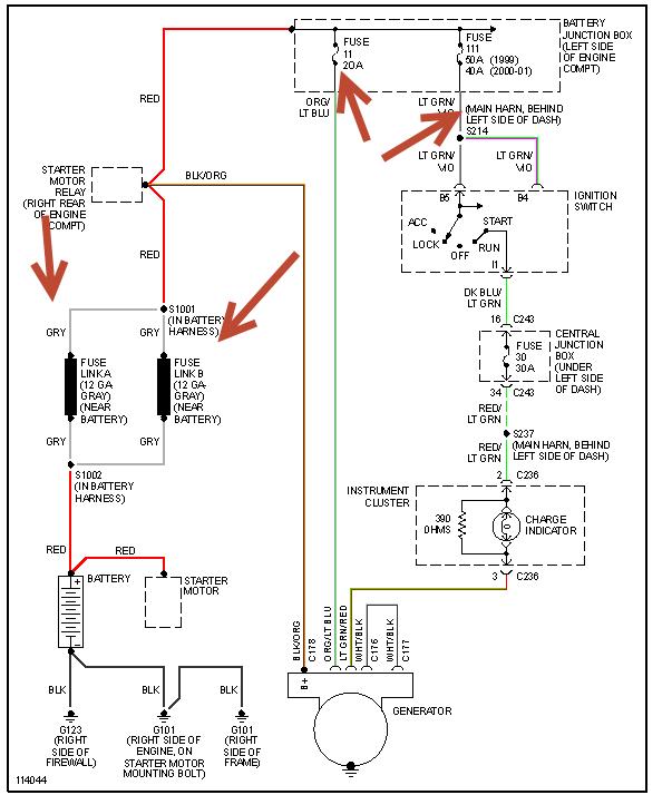
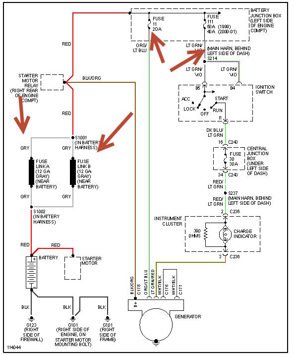
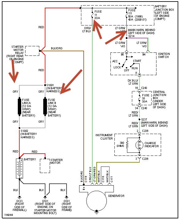
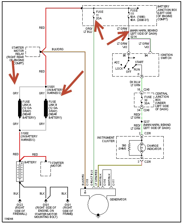
Battery tested good.
Took out the alternator and swapped it out for another one from the store. Tested good at the store before I put it back in. Still have flickering lights. Dash lights, headlights. Voltage overcharge to the tune of 15.1- 15.8 consistently with both alternators.
What is my next step here?
Friday, December 27th, 2013 AT 7:11 AM
