HOME
ASK A QUESTION
REPAIR GUIDES
BECOME A MEMBER
LOG IN
Login with Facebook
OR
Remember me
NOT A MEMBER?
FORGOT PASSWORD?
CONTACT US
PRIVACY POLICY
TERMS AND CONDITIONS
☰
Home
Mercury
Sable Station Wagon
Body
Wiper
Rear
Rear wiper blade
LACKEYR
MEMBER
1998 MERCURY SABLE STATION WAGON
FWD
AUTOMATIC
Need to fix wiring for rear wiper on 1998 Mercury Sable Wagon, anyon have a diagram?
Wednesday, December 8th, 2010 AT 4:36 PM
3 Replies
JACOBANDNICKOLAS
MECHANIC
110,192 POSTS
What part of the wiring is needed?
Was this
answer
helpful?
Yes
No
Wednesday, December 8th, 2010 AT 4:37 PM
LACKEYR
MEMBER
18 POSTS
Just need to splice existing wiring - got cut when window closed.
Was this
answer
helpful?
Yes
No
Wednesday, December 8th, 2010 AT 4:42 PM
JACOBANDNICKOLAS
MECHANIC
110,192 POSTS
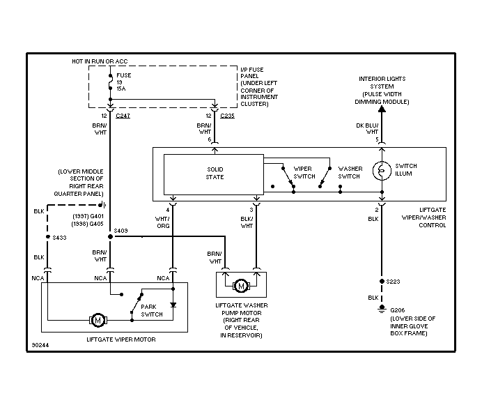
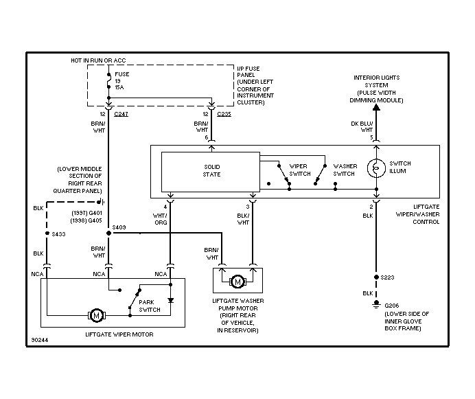
This is what I was able to get.
Image (Click to make bigger)
Was this
answer
helpful?
Yes
No
Thursday, December 9th, 2010 AT 12:01 AM
Please
login
or
register
to post a reply.
Related Wiper Rear Content
2000 Mercury Station Wagon Antenna
The Antenna Will Not Go Up But I Hear Clicking Noise When I Turn Radio On As Though It Is Trying To Work Correctly. Any Help Would Be...
Asked by
morninglory721
·
3 ANSWERS
2000
MERCURY SABLE STATION WAGON
Ask a Car Question. It's Free!
How to Use a Test Light