What would cause interior illumination not to work (gauge cluster and dome light work fine)

Tiny
LIFESJESTER
  • MEMBER
  • 1997 NISSAN 200SX
  • 175,000 MILES
I have a 1997 Nissan 200sx SE. I am having illumination issues. The illumination on instrument cluster all work fine. The power door locks illumination, hazard switch, defrost switch, recirculation and a/c buttons AND automatic shifter all do not illuminate. The hazard, defrost, recirc and a/c switches light up when you activate them(not sure if that is second light or same). I have aftermarket radio installed and when I took out to see if I could see anything wrong with it, I noticed there is not an illumination wire hooked to the radio (it is always same brightness, no matter if lights on or not) so I don't think radio is part of the problem. I have wiring diagrams but no trouble shooting tips for it. I have checked ALL fuses in both cab and engine compartment. Any help will be appreciated.

(also if you know if I can find a wire to hook up to the illumination wire on radio please let me know what wire to jack in from)
Saturday, January 7th, 2012 AT 3:30 AM

8 Replies

Tiny
RIVERMIKERAT
  • MECHANIC
  • 6,110 POSTS
Check the ground. The lights that aren't working sometimes, but working others are getting a good ground when the circuit is switched on.
Was this
answer
helpful?
Yes
No
Saturday, January 7th, 2012 AT 3:39 AM
Tiny
RIVERMIKERAT
  • MECHANIC
  • 6,110 POSTS
Most aftermarket head units have illumination controls that are switchable, not variable controlled.
Was this
answer
helpful?
Yes
No
Saturday, January 7th, 2012 AT 3:40 AM
Tiny
LIFESJESTER
  • MEMBER
  • 7 POSTS
I will check the ground. Not sure where to look for the ground that would control all of those components. Any ideas?

The radio has an illumination wire. I have installed other radios that had illumination wire on stock radio that dims the radio light when lights are turned on. I didn't see wire to hook up to illumination per the electrical diagram. Wondering if I can run a wire from another spot that would act the same. Or perhaps there is a wire for it and I am missing something.
Was this
answer
helpful?
Yes
No
Saturday, January 7th, 2012 AT 3:56 AM
Tiny
LIFESJESTER
  • MEMBER
  • 7 POSTS
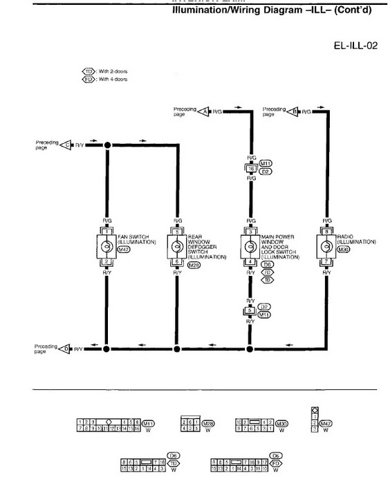
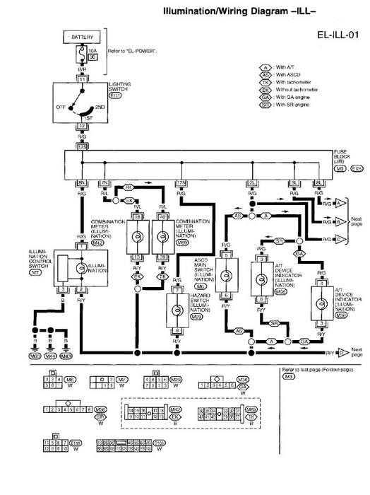
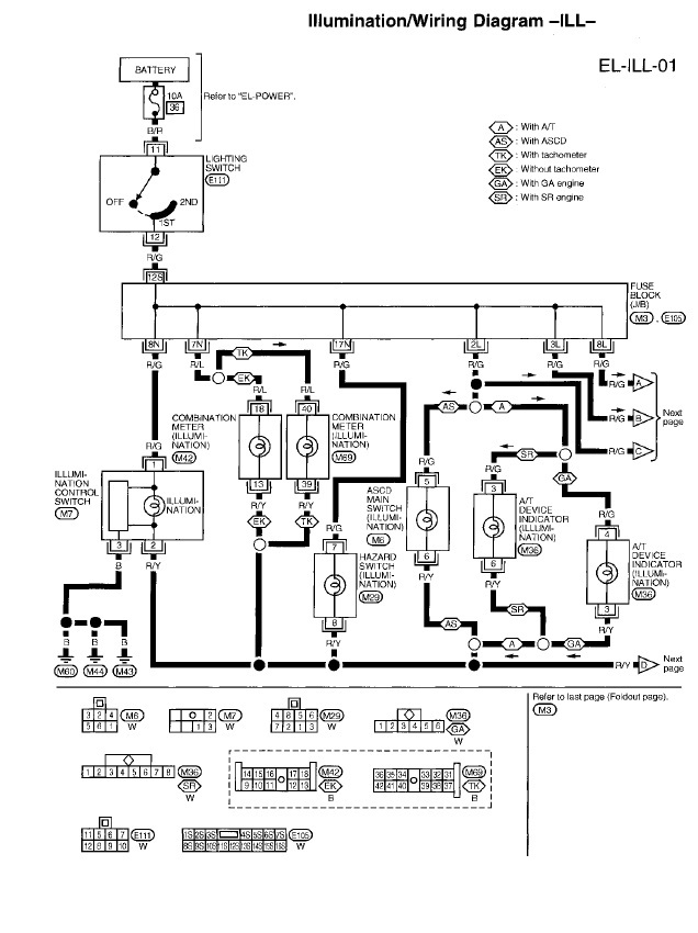
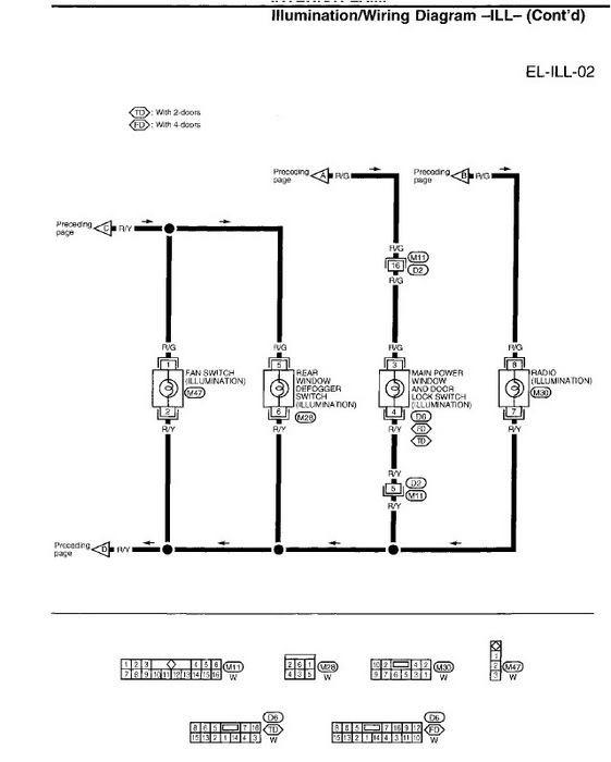
Here is the diagram I am looking at.
Was this
answer
helpful?
Yes
No
+1
Saturday, January 7th, 2012 AT 4:03 AM
Tiny
LIFESJESTER
  • MEMBER
  • 7 POSTS
Description from manual
Was this
answer
helpful?
Yes
No
Saturday, January 7th, 2012 AT 4:05 AM
Tiny
LIFESJESTER
  • MEMBER
  • 7 POSTS
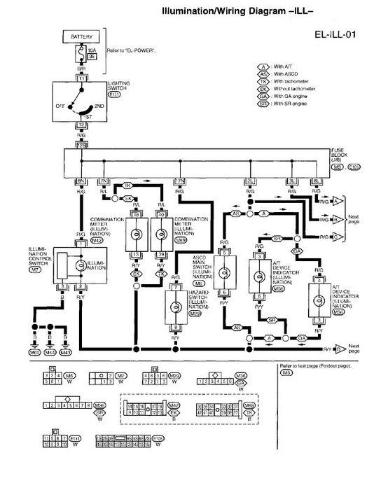
A
Was this
answer
helpful?
Yes
No
Saturday, January 7th, 2012 AT 4:11 AM
Tiny
LIFESJESTER
  • MEMBER
  • 7 POSTS
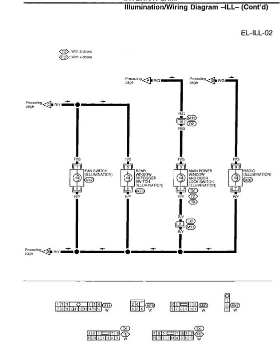
B
Was this
answer
helpful?
Yes
No
+1
Saturday, January 7th, 2012 AT 4:11 AM
Tiny
RIVERMIKERAT
  • MECHANIC
  • 6,110 POSTS
Since the light for each comes on only when that accessory is activated, you'll need to trace them individually. It looks like your reference is pretty good for where to look for grounds.

Stock stereos will normally have a wire going to the dash illumination dimmer that causes the display lights to dim when the headlights are turned on. Aftermarket units usually don't.
Was this
answer
helpful?
Yes
No
Saturday, January 7th, 2012 AT 4:55 AM

Please login or register to post a reply.