Tuesday, July 9th, 2013 AT 4:01 PM
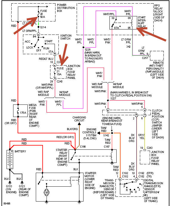
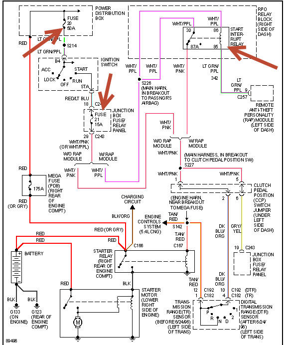
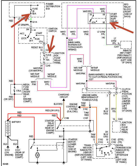
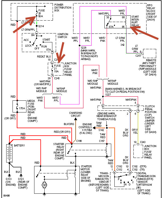
Well I have been all over the net trying to find some answers so here it is I got a f150 97 model it will not crank it will just slug over maybe one time if that I have replaced the starter twice and put a néw celiniod and battery? I have cleaned all my ends of the cables and wires I was just wondering what else could I check?



