Air flow

Tiny
FIREMAN1047
  • MEMBER
  • 1997 FORD AEROSTAR
  • 6 CYL
  • AWD
  • AUTOMATIC
  • 110,000 MILES
1997 4.0 EXT AWD AC issue
When accelerating the vent door seems to close and redirect air to defrost and heat. Hot air comes out the floor vents. System is fully charged. Mechanic found one small vacuum leak, did not fix the problem. Any ideas?
Tuesday, March 22nd, 2011 AT 6:55 PM

3 Replies

Tiny
WRENCHTECH
  • MECHANIC
  • 20,761 POSTS
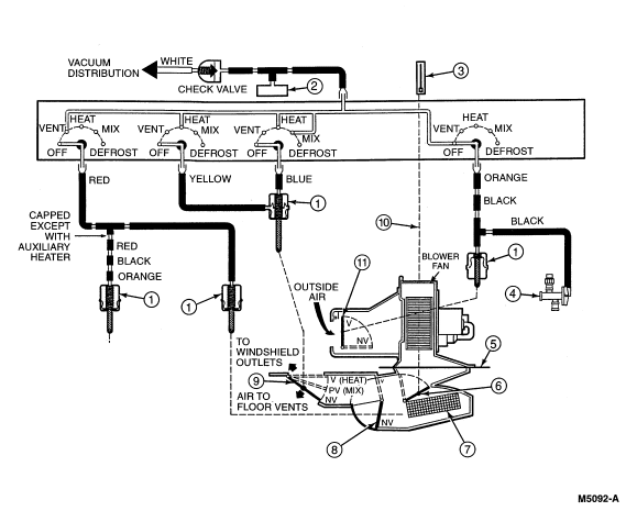
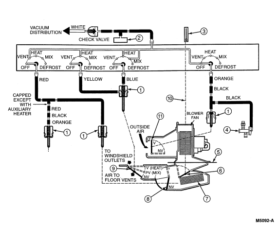
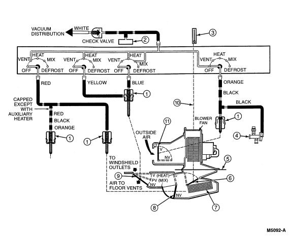
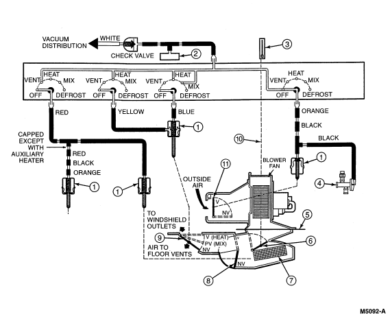
The mode selection is done through a series of air doors that are operated by vacuum. When there is either a partial or total loss of vacuum, the system will default to either defrost or on some vehicles, heat. Acceleration can also have an effect on the doors for the same reason.

Look under the hood for a small black plastic hose coming through the firewall. Follow it to the vacuum source looking for any breaks, cracks or leaks. Also follow any other lines that branch off because they may go to a vacuum reservoir (storage tank) and a leak there will cause the same problem. Using a vacuum gauge to determine if you have full vacuum at any given point is the best way to find it. You can cut into the line anywhere and splice it back together with a piece of vacuum hose. Find the broken line, you found your problem.
Was this
answer
helpful?
Yes
No
Tuesday, March 22nd, 2011 AT 7:06 PM
Tiny
BMRFIXIT
  • MECHANIC
  • 19,053 POSTS
The temperature blend door, located in the heater air plenum chamber directs outside air to flow through the heater core for heating,
or to bypass the heater core for ventilation with unheated air.
It is controlled by the temperature control **** of the heater control located in the instrument panel.

A heater temperature cable (18518) connects the temperature control **** to a cam which operates the temperature blend door. When the temperature control **** is at the COOL position, the temperature blend door directs outside air to bypass the heater core. When the temperature control **** is at WARM, the temperature blend door directs outside air through the heater core where the air is heated.

Positioning the temperature control **** in any position between COOL and WARM causes the temperature blend door to direct more or less outside air through or around the heater core for whatever proportion of heated or unheated outside air is desired.

The air blends together as it leaves the heater core in the heater plenum chamber case for distribution.
Was this
answer
helpful?
Yes
No
Tuesday, March 22nd, 2011 AT 7:13 PM
Tiny
WRENCHTECH
  • MECHANIC
  • 20,761 POSTS
His problem is with the Mode door, not the blend door.
Was this
answer
helpful?
Yes
No
Tuesday, March 22nd, 2011 AT 7:15 PM

Please login or register to post a reply.