Friday, December 4th, 2015 AT 12:57 PM
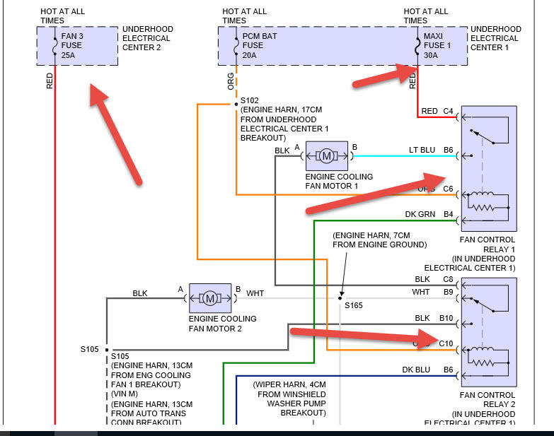
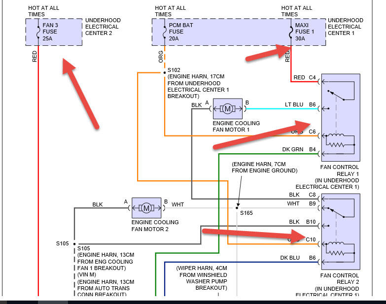
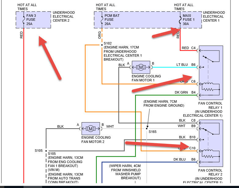
I have my girlfriends grandfathers 1997 Chevy Lumina LS that she got after he passed away last year that I'm having overheating/engine cooling fan issues with and I am stumped. This car sat in a garage for pretty much the past 10 years, so I immediately thought that the GM orange coolant had clogged the radiator, so the very first thing I did was replace the radiator. Long story short, I have since replaced the thermostat as well as the coolant temperature sensor and the cooling fans still won't respond. I disconnected the cooling sensor and completed the circuit with a paper clip, and then the fans came on, however they won't when it's connected to the sensor in the engine. I also, by trial and error, put a new relay in each of the 4 pronged relays in the boxes under the hood and tried turning on the AC to see if THAT would get the fans to engage, and they didn't. Am I missing something obvious or is this going to require a mechanic because I'm at the limit of what I can do at my home. ANY help would be greatly appreciated. Thank you.
