1995 Toyota Camry Neutral safety switch

Tiny
TAWANASTR
  • MEMBER
  • 1995 TOYOTA CAMRY
  • 4 CYL
  • AUTOMATIC
I replaced a neutral safety switch on my 1995 Toyota Camry, with a used one, how can tell if this one is bad
Sunday, June 29th, 2014 AT 1:11 PM

1 Reply

Tiny
HMAC300
  • MECHANIC
  • 48,601 POSTS
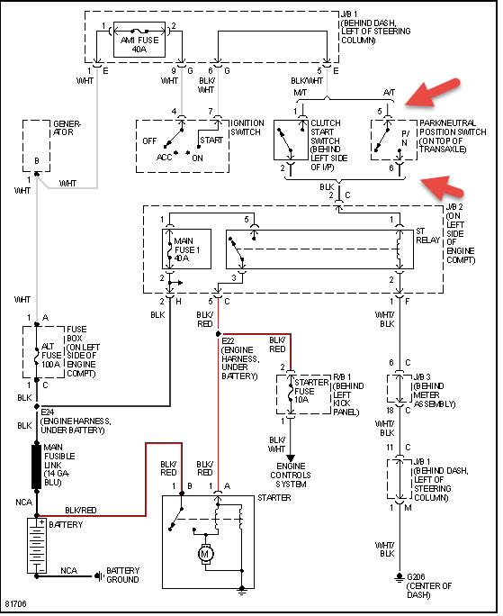
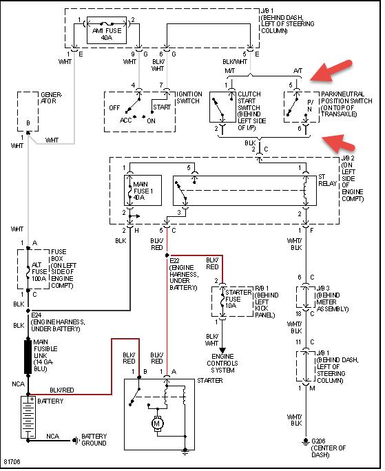
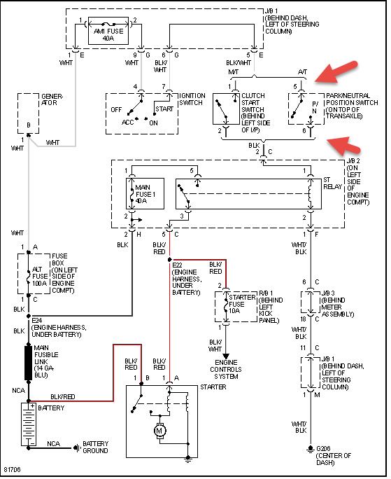
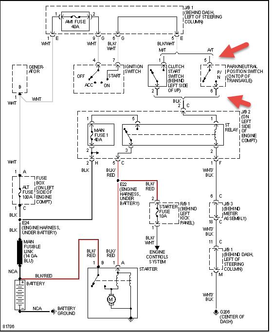
On start cycle see if power goes through the two wires pointed outin pic in park or neutral. Check fuses and relay as well Check out the diagrams (Below). Please let us know if you need anything else to get the problem fixed.
Was this
answer
helpful?
Yes
No
Sunday, June 29th, 2014 AT 1:25 PM

Please login or register to post a reply.