Monday, January 20th, 2014 AT 3:19 PM
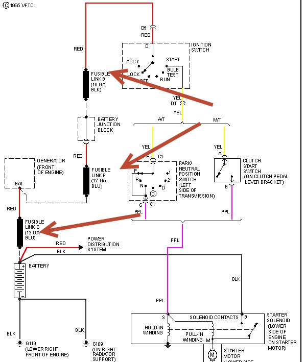
I think I may have to separate problems, Im not sure. Occasionally the truck will have no power and I will have to jump it, but it only runs for about as long as I jumped it. I took the battery and alternator to autozone have they both tested fine. Next, the truck runs really rough, when I come to a stop the truck wants to stall and when it does it usually starts right back up but sometimes it doesnt and I jump it to start it again, and now just yesterday I started to see a little smoke coming from the right side of the engine and it smells like its over heating. Im not really sure on the mileage, I would have to go look.




