Wednesday, June 25th, 2014 AT 10:00 AM
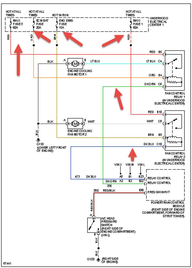
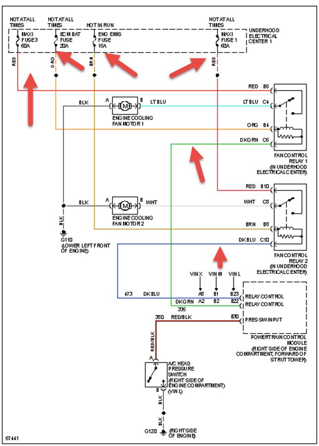
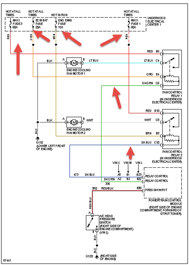
Check fan and relays by direct wiring all work. Third relay also works, though not sure why three relays. Gets hot when idling. Note AC was working fine after charging must have leak must be very small can still pull vacuum. Temperature sensor at manifold checks ok also.

