HOME
ASK A QUESTION
REPAIR GUIDES
BECOME A MEMBER
LOG IN
Login with Facebook
OR
Remember me
NOT A MEMBER?
FORGOT PASSWORD?
CONTACT US
PRIVACY POLICY
TERMS AND CONDITIONS
☰
Home
Chrysler
Concorde
Electrical
Alternator
Voltage Regulator
Location
1994 Chrysler Concorde voltage regulator
JOHNBOONE
MEMBER
1994 CHRYSLER CONCORDE
3.3L
V6
2WD
AUTOMATIC
20,000 MILES
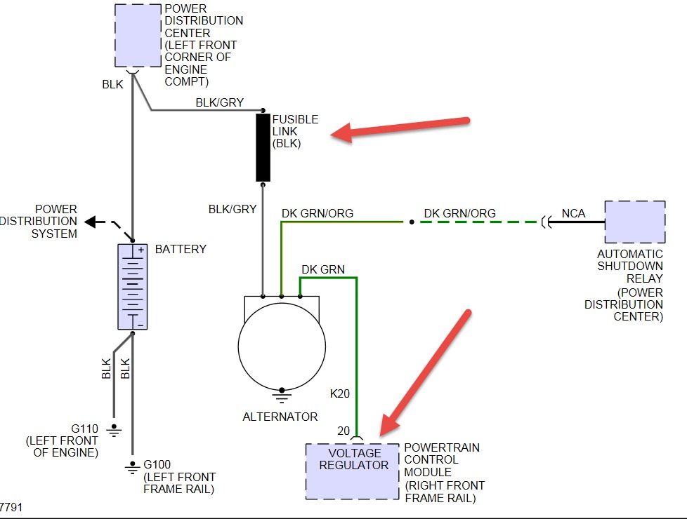
Where is it located is it run by the computer
Wednesday, May 13th, 2015 AT 3:10 PM
1 Reply
HMAC300
MECHANIC
48,601 POSTS
The regulator is inside the powertrain control module. If not charging check fusible link see pic
Image (Click to make bigger)
Was this
answer
helpful?
Yes
No
Wednesday, May 13th, 2015 AT 3:27 PM
Please
login
or
register
to post a reply.
Related Alternator Voltage Regulator Location Content
1994 Chrysler Concorde Battery Not Charging
Put In New Battery And New Altenator Car Runs But Dies As Battery Gets To Low When We Charge Battery Car Runs So What Other Problems Can...
Asked by
johnboone
·
1 ANSWER
1 IMAGE
1994
CHRYSLER CONCORDE
VIDEO
Alternator Replacement
Instructional repair video
GUIDE
Alternator Replacement
Got a red battery warning light on? This most likely means the alternator has gone out and needs a replacement. To confirm the failure use a voltmeter to test the alternator...
1994 Chrysler Concorde Charging System
Put In New Battery And Altenator Car Only Runs On Battery Altenator Not Charging As Car Dies When Battery Drains Recharge Battery On...
Asked by
johnboone
·
2 ANSWERS
1 IMAGE
1994
CHRYSLER CONCORDE
1997 Chrysler Concorde Over Charging The Battery
The Battery Is Being "over Charged" It`s My Understanding That The Votage Regulator Is Not Contained In The Alternator But Instead Is In The...
Asked by
kingsover
·
1 ANSWER
1997
CHRYSLER CONCORDE
Engine Light Comes On After Replacing Altenator
I Just Replaced An Altenator On My 1997 Chrysler Concorde Lxi Mileage 110,000 Miles The Engine Light Comes On Once And Awhile Every Couple...
Asked by
cmacfarran
·
1 ANSWER
CHRYSLER CONCORDE
1997 Chrysler Concorde Battery Or Alternator
I Had A Bad Bettery In My Car, Which Just Got Fixed But Needed A Good Battery To See If It Would Start. So My Girlfriend And Little Brother...
Asked by
jeradsternthal
·
21 ANSWERS
1 IMAGE
1997
CHRYSLER CONCORDE
VIEW MORE
Ask a Car Question. It's Free!
How to Test an Alternator
Alternator Replacement
Alternator Replacement