Tuesday, December 14th, 2010 AT 3:19 PM
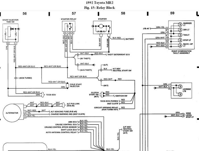
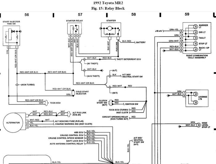
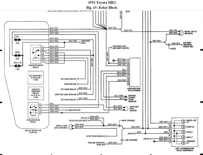
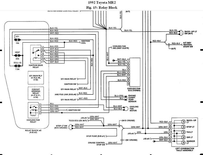
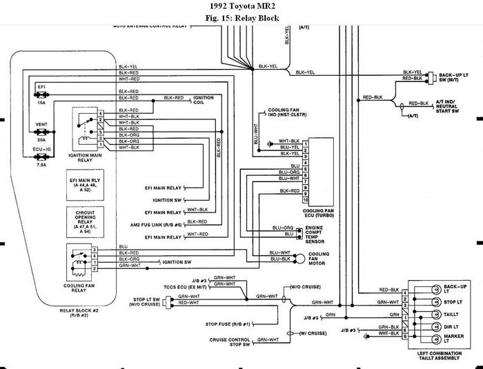
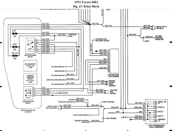
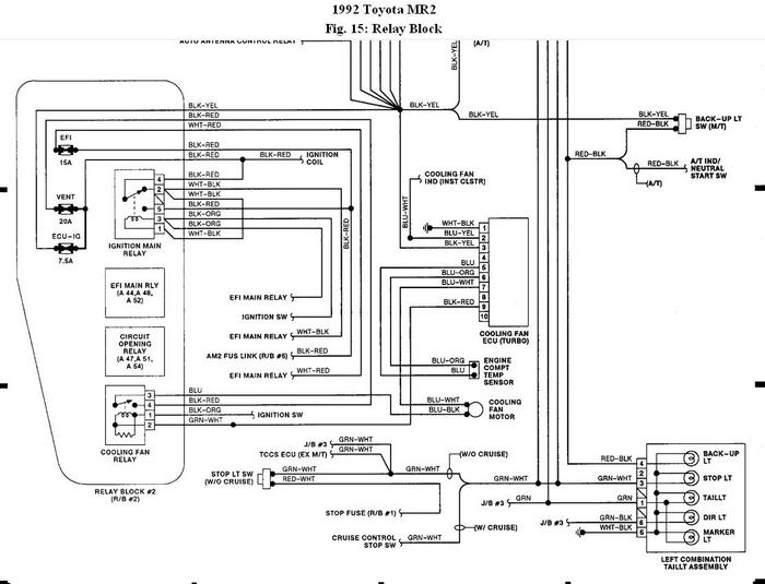
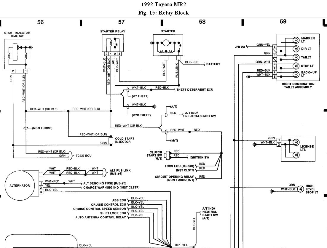
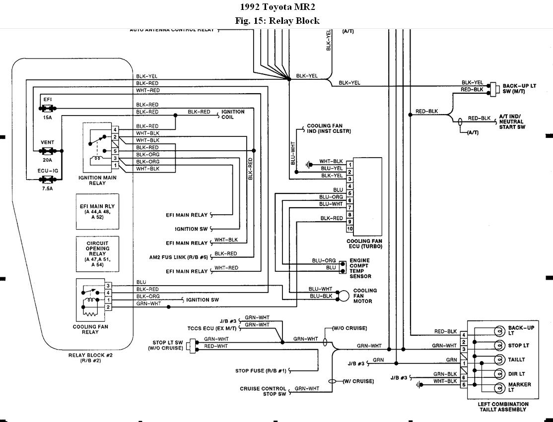
I was trying to repair what I thought was a lose wire with the brake light and I ended up I think blowing a fuse, now no blinkers or brake light and no dashboard lights or any extras lights work. I looked at the fuses under the hood one looked discolored but still connected. I was wondering if there was any other fuses anywhere else that I haven't been able to find! Its a 1991, 2 Toyota MR2





