Saturday, December 8th, 2012 AT 4:35 PM
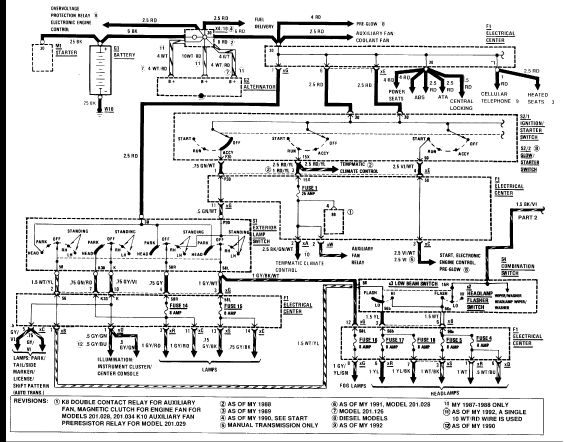
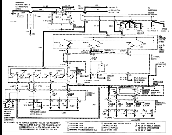
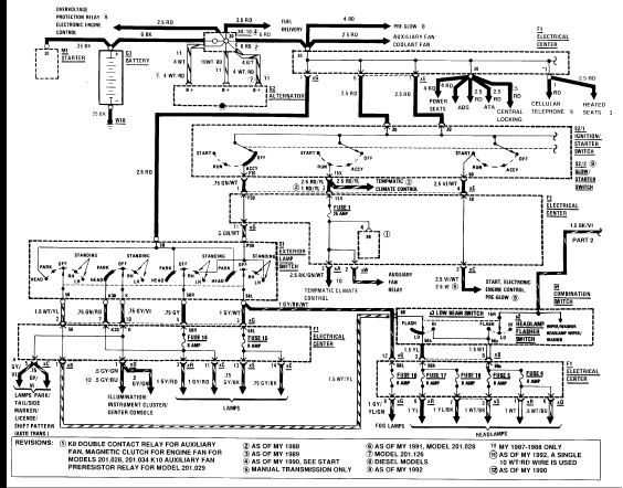
I repaced my ignition switch. When I removed the old unit the wires slipped out of harness. This would be the harness the igntion itself plugs into. It is a round plastic wire holder. It is marked 15x, 15t, 30, and so forth. There are 7 wires that go into this harness. This is an early 1989 model that does not have the locking tranny switch. Please help as we are going into freezing weather and this vehicle is in danger of freezing without winterization.



