Battery won't charge.

Tiny
DCMEZA
  • MEMBER
  • 1984 CHEVROLET VAN
  • V8
  • 2WD
  • AUTOMATIC
Battery is new. Changed the alternator, Do you have a wiring diagram?
Saturday, April 16th, 2011 AT 3:07 AM

4 Replies

Tiny
RASMATAZ
  • MECHANIC
  • 75,992 POSTS
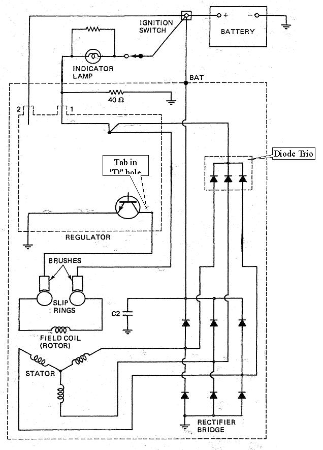
See below
Was this
answer
helpful?
Yes
No
Saturday, April 16th, 2011 AT 3:52 AM
Tiny
CARADIODOC
  • MECHANIC
  • 34,454 POSTS
Big clue: Is the battery light turning on before you start the engine? If not, while the engine is running, connect a jumper wire to the battery positive cable, then momentarily tap the other end to the two small terminals on the side / back of the case. One is just a constant 12 volt for monitoring system voltage. The other one gets some voltage from the dash light to start the system. If the generator starts charging and continues to charge until you stop the engine, troubleshoot the battery light circuit. It should continue working even after the jumper wire is removed.

Watch the head lights to see if they brighten, or measure battery voltage to see if the generator is working. It should be between 13.75 and 14.75 volts.
Was this
answer
helpful?
Yes
No
+1
Saturday, April 16th, 2011 AT 4:01 AM
Tiny
DCMEZA
  • MEMBER
  • 33 POSTS
Thanks so much rasmataz and caradiodoc for the help. Is it possible to get a bigger picture of the diagram?
Was this
answer
helpful?
Yes
No
Saturday, April 16th, 2011 AT 7:38 PM
Tiny
CARADIODOC
  • MECHANIC
  • 34,454 POSTS
See if this helps. It's what I gave my students to use. I can also post one with the current flows shown in living color!

You should find 12 volts on terminal 2 and the "BAT" output terminal all the time. Expect to find around 6 volts on terminal 1 with the ignition switch turned on and the plug connected. You should see 12 volts there if the connector is unplugged.
Was this
answer
helpful?
Yes
No
Sunday, April 17th, 2011 AT 12:31 AM

Please login or register to post a reply.